Разговоры технического плана. Ремонт, характеристики, запчасти и т.д.
-
Сержио
- Ветеран клуба АмАвто
- Сообщения: 1203
- Зарегистрирован: 08 июл 2006, 23:33
- Откуда: подмосковье Воскресенское
Сообщение
Сержио » 15 мар 2008, 17:29
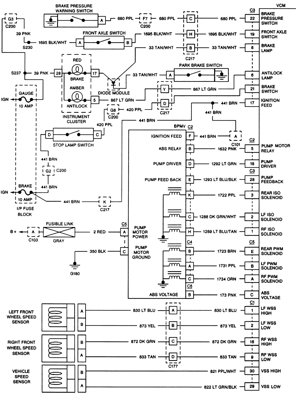
Товарищи !Подскажите пожалуйста ,в каком месте авто находиться блок управления АВС (VCM)? джимми 95г
нуждаюсь в прозвонке всей передней цепи калесных датчиков

а именно от разъема "С1"блока VCM
-
Вложения
-
- 0900823d8018cb3d.gif
- (181.45 КБ) 117 скачиваний
GMC JIMMY 95 скайп >Rodrigos1974< Добро пожаловать!!!
-
Сержио
- Ветеран клуба АмАвто
- Сообщения: 1203
- Зарегистрирован: 08 июл 2006, 23:33
- Откуда: подмосковье Воскресенское
Сообщение
Сержио » 16 мар 2008, 18:03
Ну что совсем никто не в курсе?

или в лень?

GMC JIMMY 95 скайп >Rodrigos1974< Добро пожаловать!!!
-
Dima
- AmAvto
- Сообщения: 49628
- Зарегистрирован: 14 янв 2005, 16:03
- Откуда: Москва
-
Контактная информация:
Сообщение
Dima » 16 мар 2008, 19:45
стоит по правую руку под капотом...это электрическая часть...
обычно не работает сама гидравлика....стоит она с левой стороны....открыв капот увидишь
Cadillac Escalade 2010
X6 XDrive50i
Chrysler Crossfire Convertible SRT-6
Cadillac Escalade 2013
-
Сержио
- Ветеран клуба АмАвто
- Сообщения: 1203
- Зарегистрирован: 08 июл 2006, 23:33
- Откуда: подмосковье Воскресенское
Сообщение
Сержио » 17 мар 2008, 18:22
Dima писал(а):стоит по правую руку под капотом...это электрическая часть...
обычно не работает сама гидравлика....стоит она с левой стороны....открыв капот увидишь
Спасибо Дмитрий!Я уж сам со всем разобрался. Блок гидравлики в порядке у меня.После помывки передней подвески стал загораться ЛАМП

Авс .Я сразу и подумал на проводку датчиков и не зря !Седня нашел короткое на раме,там где 2-х пиновый разьем датчика. Перетерся провод о раму с внешней стороны.Я еще тут эту тему обсуждал
http://www.chevy-clan.ru/mainforum/inde ... pic=2631.0
GMC JIMMY 95 скайп >Rodrigos1974< Добро пожаловать!!!
-
Сержио
- Ветеран клуба АмАвто
- Сообщения: 1203
- Зарегистрирован: 08 июл 2006, 23:33
- Откуда: подмосковье Воскресенское
Сообщение
Сержио » 17 мар 2008, 18:29
Я изночально не знал где блок управления АВС,а исполнительный блок тока слепой (гидравлики)не увидит

.Теперь в курсе что он в одной коропке с блоком управления ДВС
GMC JIMMY 95 скайп >Rodrigos1974< Добро пожаловать!!!