Mark 8 перестал качать=(((
Модератор: Николай Пименов
-
Universal
- Любитель
- Сообщения: 40
- Зарегистрирован: 06 ноя 2008, 20:18
- Откуда: москва, красносельский р-н
- Контактная информация:
Mark 8 перестал качать=(((
такая беда случилась. перестала накачиваться подвеска...причём непонятно толи только сперед толи и спереди и сзади. неслышно даже как компресор рабртает...перед просто лежит на земле и всё...пишет чек аир райд систем....а чё чекать хз...боюсь как бы подвеска ненакрылась...\
подможите друзья пажаласта....
подможите друзья пажаласта....
Ооо ... ещё один Марк 8
это вы по адресу зашли, сейчас вам помогут
что за марк? какой город, год, цвет? (профиль заполните пожалуйста
)
что за марк? какой город, год, цвет? (профиль заполните пожалуйста
Алексей
VZ800 Marauder
Задумайтесь! Вам действительно всё равно?
Дело в том, что на небе и на земле время летит не одинаково: там – мгновенье, здесь – века …
© Карл Фридрих Иероним фон Мюнхгаузен
VZ800 Marauder
Задумайтесь! Вам действительно всё равно?
Дело в том, что на небе и на земле время летит не одинаково: там – мгновенье, здесь – века …
© Карл Фридрих Иероним фон Мюнхгаузен
Приветсвую тебя Брат!!!
..... хана твоей подвеске!... шутка..
скорее всего хана компресору... или электрике что идет на него... но сейчас придет Николай... он подробно просветит.
собственно здесь доходчиво написано http://www.markviii.org/psjs_faqs/04051030.shtml
скорее всего хана компресору... или электрике что идет на него... но сейчас придет Николай... он подробно просветит.
собственно здесь доходчиво написано http://www.markviii.org/psjs_faqs/04051030.shtml
Mark VIII V8 4.6
- Николай Пименов
- Ветеран клуба АмАвто
- Сообщения: 28351
- Зарегистрирован: 20 окт 2007, 23:03
- Откуда: Самара
Ну вот, опять я крайний 
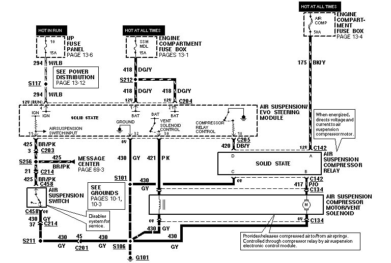
В цепи питания есть предохранитель, на 50 ампер, в коробке под капотом, красный, третий в среднем ряду с какой-то стороны (с другой стороны третий - на 40 ампер, так что ошибится сложно). Далее - реле, оно около компрессора под правым крылом.
Схема вот (приложено, часть про компрессор).
В цепи питания есть предохранитель, на 50 ампер, в коробке под капотом, красный, третий в среднем ряду с какой-то стороны (с другой стороны третий - на 40 ампер, так что ошибится сложно). Далее - реле, оно около компрессора под правым крылом.
Схема вот (приложено, часть про компрессор).
- Николай Пименов
- Ветеран клуба АмАвто
- Сообщения: 28351
- Зарегистрирован: 20 окт 2007, 23:03
- Откуда: Самара
-
vitek150878
- Любитель
- Сообщения: 17
- Зарегистрирован: 16 апр 2009, 17:11
- Откуда: Питер
здравствуйте!!! у меня на днях примерно аналогичная беда случилась, приехал я домой, всё было нормально. Неделю машинка стояла, т.к. пользовался другим авто. За это время зад упал, решил завести накачать, а он мне написал чек эйррайд систем,да так и остался лежать задом практически на земле. Подключал компрессор напрямую - работает, предохранитель целый,куда дальше лезть х...з 
- Dima
- AmAvto
- Сообщения: 49681
- Зарегистрирован: 14 янв 2005, 16:03
- Откуда: Москва
- Контактная информация:
У вас тоже Марк 8????!!!vitek150878 писал(а):здравствуйте!!! у меня на днях примерно аналогичная беда случилась, приехал я домой, всё было нормально. Неделю машинка стояла, т.к. пользовался другим авто. За это время зад упал, решил завести накачать, а он мне написал чек эйррайд систем,да так и остался лежать задом практически на земле. Подключал компрессор напрямую - работает, предохранитель целый,куда дальше лезть х...з
Cadillac Escalade 2010
X6 XDrive50i
Chrysler Crossfire Convertible SRT-6
Cadillac Escalade 2013
X6 XDrive50i
Chrysler Crossfire Convertible SRT-6
Cadillac Escalade 2013
-
vitek150878
- Любитель
- Сообщения: 17
- Зарегистрирован: 16 апр 2009, 17:11
- Откуда: Питер
- Николай Пименов
- Ветеран клуба АмАвто
- Сообщения: 28351
- Зарегистрирован: 20 окт 2007, 23:03
- Откуда: Самара
Чтобы накачать вручную, мало включить компрессор, нужно ещё клапан накачиваемой подушки "открыть". (схема приложена). А скорее всего соскочил датчик задней высоты (на ЛЕВОЙ СТОРОНЕ ОН) с опор, разжался, и оно считает, что перекачано, спускает обе подушки совсем, но всё равно датчик говорит, что пеекачано - дальше выставляет ошибку. Устарнение: Накачать вручную, проверить задний датчик на мех. установку, потом думать дальше.
-
vitek150878
- Любитель
- Сообщения: 17
- Зарегистрирован: 16 апр 2009, 17:11
- Откуда: Питер
-
apollo


